2W-100W, TRIAC Regulátor stmívač pro LED žárovky 2W-100W

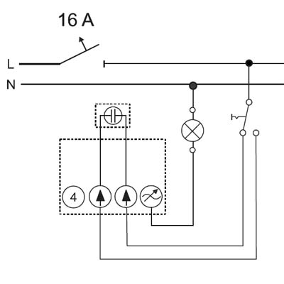
Nástěnný otočný stmívač 2W-100W, TRIAC, 230V, pro běžné/halogenové žárovky LED zdroje, pro trafa L, nebo LC, do KU68, 2 vodič. připojení

Nástěnný otočný stmívač 2W-100W, TRIAC, 230V, pro běžné/halogenové žárovky LED zdroje, pro trafa L, nebo LC, do KU68, 2 vodič. připojení

Použití Pro stmívání LED světelných zdrojů.
Nehlučný provoz díky technologii MOS-FET.
Elektronická pojistka proti zkratu a přetížení.
Pro stmívatelné retrofitové LED žárovky (LEDi) na 230 V AC nebo napájené z vinutých či elektronických transformátorů
Pro vakuové a halogenové žárovky na 230 V AC nebo napájené z vinutých či elektronických transformátorů.
Retrofitové LED zdroje a obyčejné žárovky je možné kombinovat.
Lze kombinovat s přepínačem řazení 6, popř. 6 a 7 (pomocí přepínačů lze svítidlo pouze spínat, ovládat jas není možné).
min. 2 W/V·A, max. 100 W/V·A pro stmívatelné LED žárovky na 230 V AC
min. 2 W/V·A, max. 100 W/V·A pro stmívatelné malonapěťové LED žárovky
min. 10 W, max. 250 W pro vakuové a halogenové žárovky na 230 V AC
min. 10 W/V·A, max. 250 W/V·A pro malonapěťové halogenové žárovky
2vodičové připojení, 230 V AC, 50/60 Hz
Při použití vinutého transformátoru max. zatížitelnost klesne cca o 20 %.
Při použití elektronického transformátoru max. zatížitelnost klesne cca o 5 %.
V případě stmívatelných LED žárovek např E14, E27 a pod, je nutno VZDY prověřit kompatibilitu stmívání dané kombinace LED světelného zdroje a stmívače ikdyž se jedná o stmívač pro LED.
Záruka 24 měsíců.
Obvyklá dodací lhůta 10 dnů.
SKLADEM  Kryt otočného stmívače, bílá
Kryt otočného stmívače
139,39 Kč
Základna a příchytka
204,61 Kč
Základna a příchytka
33,40 Kč
Regulátor stmívač pro LED žárovky 2W-100W
2W-100W, TRIAC
3 varianty
od 2 784,57 Kč
1 488,78 Kč

Související produkty

SKLADEM RF přijímař TUYA WiFi, stmívač 0-100%, TRIAC, 200W RF bezdrátový přijímač, stmívač TRIAC 230V, 1A, 200W, stmívání 0-100%, TUYA WiFi, dosah až 30m, rozměry 52x52x26mm do KU68, lze spárovat max 10 vysílačů na 1 přijímač
798,96 Kč

Na veškeré zboží je vydáno prohlášení o shodě v souladu s nařízením vlády 17/2003 Sb

Svítidla a jejich příslušenství jsou elektrotechnické výrobky a podmínky jejich instalace se řídí příslušnými harmonizovanými normami ČSN-EN.

Vyhodnocení možnosti aplikace a provedení instalace musí provádět osoba s elektrotechnickou kvalifikací a platnými oprávněními.

Neneseme odpovědnost za škody způsobené neodbornou instalací.